工作原理
物料由加料口加入上筒体旁的回转阀门输送入分级室。在水平安装的转子旁分散、分级。粗粉甩至筒壁处向下移动在风栅处受二次空气作用及中心管的一次空气吹送。细粉再次脱离粗粉被送至转子处进行分级,***终粗粉向下移动,由下筒体上的回转阀排出机外,细粉穿过转子叶片的间隙由排气管送出机外,在捕集器中尾气由风机放至大气。
特点
本机系干式空气分级机,是带有二次进风及水平安装的分级转子离心式分级机,抗磨损性强,使用寿命长。一般适用于不粘性物料的分级。
即使不易在空气中分散的产品,也可经分级获得***佳清洁度的细粉和粗粉(即指细、粗粉夹带现象极小)。
分级范围广。在d97=4-150um范围内可供选择,***大生产能力可达8t/h,在水泥制造业可广泛使用。
可分级球状、片状和纤维状的颗粒,也可对不同密度的物料进行分离。
分级精度高:d75/d25=1.1-1.5
分级效率高:牛顿效率η=60-90%
设备结构紧凑,分级粒径大小易于调整。且安装、操作、维修、清洗简便,占地面积小,超声低,震动小。
生产能力大,制备d97=10um时,生产能力可达1000Kg/h以上。能和雷蒙磨等各类机械粉碎机及气流粉碎机联合作业,制取超细粉。

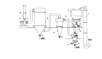
FYW分级机流程图示意图
1、斗式提升机(加料器) 2、振动料仓 3、螺杆加料器 4、旋风分离器 5、星形阀 6、FYW 分级机 7、蝶阀 8、脉冲袋式除尘器 9、高压风机 10、消音器

FYW分级机系列技术参数
|
型号 / 参数 |
FYW300 |
FYW400 |
FYW630 |
FYW850/4 |
FYW1000 |
FYW1250 |
|
转子直径(mm) |
150 |
200 |
315 |
200X4 |
500 |
630 |
|
转子电机功率(kw) |
4 |
5.5 |
11 |
5.5X4 |
15 |
22 |
|
生产能力 (kg/h) |
20-200 |
50-400 |
200-2500 |
800-4000 |
1000-8000 |
1000-5000 |
|
Zui 大转速 (r/min) |
8000 |
6000 |
4000 |
≥6000 |
2400 |
2000-200 |
|
空气量 (m3/min) |
12.9 |
16.6 |
42 |
100 |
125 |
160 |
|
主机外形尺寸 (mm) |
850X700X1120 |
1030X840X1600 |
1080X1200X1744 |
1400X1400X2196 |
2280X1626X2808 |
3500X2200X3300 |
|
主机重量(含电机)(kg) |
300 |
400 |
600 |
2500 |
2130 |
3500 |
|
风机功率(kw) |
11 |
|
18.5 |
75 |
55 |
75 |
|
D97 |
4-80 |
5-120 |
6-150 |
4-150 |
8-150 |
8-150
|